Быстрый заказ, позвонить +7-978-708-85-73
Дроссель Amadeus Productions. Быстрый заказ по телефону.
(Viber, WhatsApp, Telegram)
Amadeus Productions Дроссельный узел на Lancer IX 1.6 (4G18), 2.0 (4G63) и другие моторы
Ремкомплект РХХ на Mitsubishi Lancer IX, 1.6 (4G18), MD619857, 1450A116
Облегченный маховик на 1.6 (4G18) и другие моторы
Облегченные шкивы на 1.6 (4G18) и другие моторы
One-touch или "Ленивые поворотники"

 
Reply to this topicStart new topic
> Штатная индикация круиз-контроля, С регулировкой яркости лампы диммером
Titus
сообщение 5.4.2012, 15:14
Сообщение #1


Don Amadeus
*******

Группа:
Главные администраторы
Сообщений: 29960
Регистрация: 19.2.2009
Из: Russia, Sevastopol
Вне форума
Авто: Lancer IX-1.6 MT Turbo, Honda Accord IX-2.4 AT Executive.

Репутация:   466  


Полезный материал для тех, кто поставил, ставит или собирается поставить в Лансер круиз-контроль и задействовать штатное место в приборке под лампочку индикации его работы. Бонус в том, что после допайки нескольких элементов на приборку, появится возможность регулировать яркость этой лампочки штатным диммером. Допаяем то, что не допаяли на заводе! (IMG:style_emoticons/default/biggrin.gif)

© материала принадлежит Николаю Копаневу, вот ссылка на его пост: http://www.forum.lancer-club.ru/index.php?...t&p=4782683
Публикуется здесь с разрешения автора.

* * *

Ну, вот, выкладываю свои изыскания по поводу задействования штатной лампочки круиз-контроля.

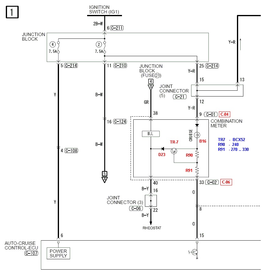
Вот участок схемы, отвечающей за это (с американских лансов):

Прикрепленное изображение


Красным цветом исправлены номера разъёмов (применительно к европейцам) и маркировка элементов с платы приборной панели. Синим - номиналы деталей. Диод может быть практически любой в корпусе DO214-AC (как на фотке ниже) на ток 1А и выше.

Я использовал:
TR7 - BCX52-16
R90 - 240 Ом
R91 - 270 Ом (тестировал с 300 Ом, просто не нашёл в таком корпусе другого подходящего номинала)
D23 - даже не знаю, выпаял откуда-то...

Вот как это выглядит на плате:

Прикрепленное изображение


Теперь лампочка круиза будет загораться при подаче низкого уровня на контакт 33 разъёма С-06 (синий), и её яркость можно регулировать совместно в яркостью всей приборки штатным реостатом.

Один нюанс: осталось проковырять во вставочке с надписью LANCER иконку круиза, или заменить вставочку на другую, где это уже предусмотрено.
Go to the top of the page
¬
Вставить ник в форму быстрого ответа
+Quote Post
DmitryVS
сообщение 19.6.2012, 7:06
Сообщение #2


-
*****

Группа:
Технический Маньяк
Сообщений: 797
Регистрация: 9.11.2010
Из: Москва - не резиновая
Вне форума


Репутация:   63  


Цитата(Titus @ 5.4.2012, 16:14) *
... Бонус в том, что после допайки нескольких элементов на приборку, появится возможность регулировать яркость этой лампочки штатным диммером. Допаяем то, что не допаяли на заводе! (IMG:style_emoticons/default/biggrin.gif)

Посмотрел у себя на приборке - лампы передних, задних противотуманок, дальнего, поворотников и пр. (на аутлендере они стоят в один ряд с лампой круиза) не регулируются штатным диммером.
На приборке от аута МКПП нет ни самой лампочки, ни транзистора, управляющего ей - есть только иконка и посадочное место под лампочку. Если хватит смелости, может вскрою свою - посмотрю чего и где там не хватает, а может просто сунуть туда светодиод, запитав его внешним питанием?
Go to the top of the page
¬
Вставить ник в форму быстрого ответа
+Quote Post

Reply to this topicStart new topic
2 чел. читают эту тему (гостей: 2, скрытых пользователей: 0)
Пользователей: 0

 



Быстрый заказ, позвонить +7-978-708-85-73
Дроссель Amadeus Productions. Быстрый заказ по телефону.
(Viber, WhatsApp, Telegram)
Amadeus Productions Дроссельный узел на Lancer IX 1.6 (4G18), 2.0 (4G63) и другие моторы
Ремкомплект РХХ на Mitsubishi Lancer IX, 1.6 (4G18), MD619857, 1450A116
Облегченный маховик на 1.6 (4G18) и другие моторы
Облегченные шкивы на 1.6 (4G18) и другие моторы
One-touch или "Ленивые поворотники"